Система зажигания двигателя DOHC (Сиерра)

            0

Конструкция и функционирование системы зажигания



Оба типа двигателя DОНС оснащаются электронной системой зажигания:
  • двигатели с карбюраторной топливной системой: система зажигания ESC II;
  • двигатели со впрыском: система зажигания ЕЕС IV.

Система зажигания ESC II



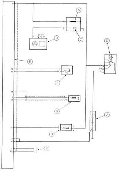
Электрическая схема электронной системы зажигания ESC II карбюраторного двигателя DOHC 2,0 дм³





А – электромагнитный клапан перекрытия подачи топлива после выключения двигателя, B – генератор, C – резисторный нагревательный элемент автоматического пускового устройства карбюратора, D – выключатель зажигания, E – модуль управления зажиганием ESC II, F – датчик температуры охлаждающей жидкости, G – датчик положения и числа оборотов коленчатого вала, H – катушка зажигания, J – аккумулятор, K – разъем кодирования октанового числа топлива


Эта система содержит:
  • распределитель зажигания с распределителем высокого напряжения и бесконтактным датчиком Холла, выполняющим роль датчика числа оборотов коленчатого вала двигателя;
  • катушку зажигания;
  • вакуумный датчик во впускном коллекторе;
  • датчик температуры охлаждающей жидкости;
  • датчик нейтрального положения рычага переключения передач автоматической коробки передач (только в автомобилях с автоматической коробкой передач).

Электронный модуль управления зажиганием ESC II получает сигналы от этих датчиков и на их основе и данных, содержащихся в его памяти, подбирает оптимальный, для данных условий работы двигателя, момент прерывания тока в первичной обмотке катушки зажигания, а тем самым оптимальный угол опережения зажигания. Затем включает ток в первичной обмотке и прерывает ток в ней в момент, когда в очередном цилиндре должно произойти зажигание, снова подает ток в эту обмотку и т.д.


Угол опережения зажигания постоянно регулируется в соответствии с получаемыми сигналами и данными содержащимися в памяти электронного модуля.

В двигателях с карбюратором модуль управления зажиганием ESC II корректирует также положение дроссельной заслонки во время холостого хода в зависимости от числа оборотов, нагрузки на двигатель (например, включение передачи в автоматической коробке передач либо включение компрессора кондиционера), теплового состояния двигателя, а также от положения дроссельной заслонки.

Проверка элементов системы зажигания ESC II



Проверяемый элемент
Измерение между контактами
Зажигание
Значение
Замечания
Соединение картера с массой
"16" и масса "3" и масса
Выключено
0 – 0,5 Ом
Корректор октанового числа топлива
"7" и "16" "19" и "16"
Выключено
Сопротивление бесконечно большое
Перед проверкой отсоединить модуль ESC II
Датчик температуры охлаждающей жидкости
"10" и "22"
Выключено
37 кОм при 20°C 4 кОм при 80°C
Электромагнитный клапан демпфера рычага дроссельной заслонки
"24" и "4"
Выключено Включено
Сопротивление бесконечно большое 65 – 80 Ом
Если есть
Датчик положения коленчатого вала
"5" и "18" "17" и "16"
Включено
300 – 500 Ом Сопротивление бесконечно большое
Электропитание модуля ESC II
"4" и "16"
Включено
10 – 14 В


Внимание! Метод проверки элементов системы зажигания двигателя DOHC, объединенного с системой впрыска топлива входящую в систему управления двигателя ЕЕС IV, приведен в разделе впрыска топлива.



Система зажигания ЕЕС IV



Эта система зажигания функционирует на том же принципе, что и система зажигания ESC II, только объединена со впрыском топлива в общую систему управления двигателя ЕЕС IV, и электронное управляющее устройство управляет также системой впрыска.

Внимание! Описываемые системы зажигания не требуют регулировки.


Снятие и установка распределителя зажигания



Снятие и установка распределителя зажигания не представляют больших трудностей. Элементы системы зажигания двигателя DOHC изображены на рисунке.

Элементы системы зажигания двигателя DOHC





1 – крышка, распределителя, 2 – ротор распределителя, 3 – пластина, 4 – поводок, 5 – провода высокого напряжения свеч зажигания, 6 – свеча зажигания, 7 – провод высокого напряжения катушки зажигания, 8 – катушка зажигания, 9 – электронный модуль управления зажиганием


Распределитель зажигания можно установить только в одном, правильном положении.

Проверка элементов системы зажигания



В карбюраторном двигателе DOHC следует отсоединить многоконтактный разъем модуля управления зажиганием ESC II и измерить при помощи мультиметра сопротивление и напряжение на выбранных контактах разъема в соответствии с приведенной таблицей.

В случае неправильных значений электрических параметров прежде, чем считать данный элемент поврежденным, следует проверить состояние соответствующего электрического контура.







Ссылка на эту страницу в разных форматах
HTMLTextBB Code


Комментарии посетителей


Еще нет комментариев





Фьюжн 
Скорпио 1 
Скорпио 2 
Сиерра 

Анекдот про автомобили
покажите следующий