Схема 18. Система кондиционирования воздуха (Фьюжн)

            0

Схема 18а. Система кондиционирования воздуха



1 - монтажный блок реле и предохранителей за вещевым ящиком; 2 - электродвигатель системы…

1 - монтажный блок реле и предохранителей за вещевым ящиком; 2 - электродвигатель системы вентиляции и кондиционирования салона; 3 - дополнительное сопротивление; 4 - выключатель электродвигателя системы вентиляции и кондиционирования салона


Схема 18б. Система кондиционирования воздуха



1 - монтажный блок реле и предохранителей за вещевым ящиком; 2 - электронный блок управления…

1 - монтажный блок реле и предохранителей за вещевым ящиком; 2 - электронный блок управления двигателем; 3 - датчик высокого давления в системе кондиционирования; 4 - датчик низкого давления в системе кондиционирования; 5 - модуль отопителя; 6 - электропривод заслонки системы вентиляции и кондиционирования салона


Схема 18в. Система кондиционирования воздуха



1 - монтажный блок реле и предохранителей за вещевым ящиком; 2 - блок реле в моторном отсеке; 3 -…

1 - монтажный блок реле и предохранителей за вещевым ящиком; 2 - блок реле в моторном отсеке; 3 - электронный блок управления двигателем; 4, 6 - муфта компрессора кондиционера; 5 - датчик высокого давления в системе кондиционирования; 7 - диод муфты компрессора кондиционера



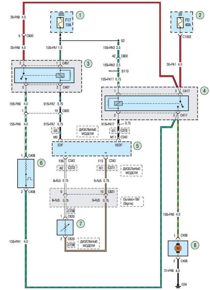
Схема 18г. Система кондиционирования воздуха



1, 3 - монтажный блок реле и предохранителей за вещевым ящиком; 2 - монтажный блок предохранителей…

1, 3 - монтажный блок реле и предохранителей за вещевым ящиком; 2 - монтажный блок предохранителей в моторном отсеке; 4 - блок реле в моторном отсеке; 5 - электронный блок управления двигателем; 6 - резистор электродвигателя системы охлаждения двигателя; 7 - датчик температуры охлаждающей жидкости; 8 - электродвигатель вентилятора системы охлаждения двигателя






Ссылка на эту страницу в разных форматах
HTMLTextBB Code


Комментарии посетителей


Еще нет комментариев





Фьюжн 
Скорпио 1 
Скорпио 2 
Сиерра 

Анекдот про автомобили
покажите следующий