Русский
English
Български
Беларускі
Український
Српски
Hrvatski
Română
Polski
Slovenský
Magyar
Карта сайта
Контакты
Поиск по сайту
Главная
Focus
Mondeo
Escort
Fiesta
Taurus
Transit
Прочие
Статьи
Транзит 2
(1986-2000)
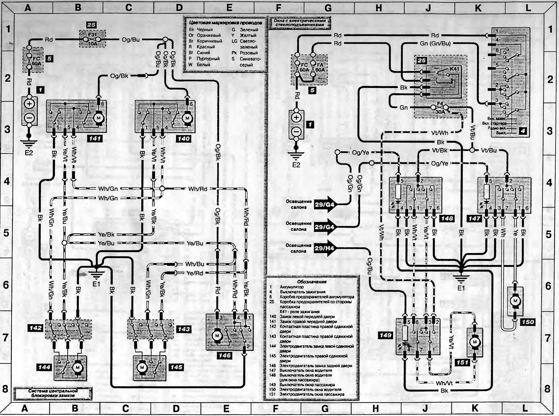
Схема 31. Система центральной блокировки замков и окна с электрическими стеклоподъемниками — модели с 1995 года
(Транзит 2)
Главная
Транзит
Транзит 2
Электрооборудование
Электрические схемы
Схема 31. Система центральной блокировки замков и окна с эле…
0
Схема 31. Система центральной блокировки замков и окна с электрическими стеклоподъемниками - модели изготавливаемые с 1995 года
Открыть большую картинку в новой вкладке »
Текст доступен на указанном инфо-портале Fordbook.ru
Эта статья доступна на
английском
,
болгарском
,
белорусском
,
украинском
,
сербском
,
хорватском
,
румынском
,
польском
,
словацком
,
венгерском
Проверка статьи:
Кошелев Афанасий
Поделитесь информацией:
« Предыдущие статьи
Схема 30. Обогреватели стекол и вентилятор отопителя — модели с 1995 года
Схема 29. Прикуриватель, часы и освещение салона — модели с 1995 года
Схема 28. Стеклоочистители, омыватели и звуковой сигнал — модели с 1995 года
Схема 27. Контрольные лампы и указатели поворотов — модели с 1995 года
Схема 26. Контрольные лампы противотуманных фар и фонарей, указателей поворота и аварийной сигнализации — модели с 1995 года
Следующие статьи »
Схема 32. Зеркала с электроприводом, аудиосистема и подушки безопасности — модели с 1995 года
Смотрите другие похожие статьи для автомобилей Форд:
• Модуль противоугонной сигнализации и двойной блокировки замков дверей
Форд Фокус 1 (1998-2004)
• Компоненты системы центральной блокировки
Форд Мондео 1 и 2 (1993-2000)
• Диаграмма 2. Система зажигания (все карбюраторные модели) (до 1995…
Форд Эскорт 5 (1990-1997)
• Система впрыска бензина в двигателях 1.1i/1.4i/1.6i
Форд Фиеста 2 (1983-1989)
• Проверка и разборка подшипника заднего колеса (да 1989 года)
Форд Таурус 1 и 2 (1986-1994)
• Схема контура системы центральной блокировки дверей
Форд Скорпио 1 (1985-1994)
Ссылка на эту страницу в разных форматах
HTML
Text
BB Code
Форд Транзит 2 1986-2000: Схема 31. Система центральной блокировки замков и окна с электрическими стеклоподъемниками — модели с 1995 года
- статья на сайте о ремонте американских автомобилей Ford www.FordBook.ru
Статья о ремонте автомобилей Форд Транзит 2 1986-2000: Схема 31. Система центральной блокировки замков и окна с электрическими стеклоподъемниками — модели с 1995 года https://www.fordbook.ru/transit/2/electrics/schemes/shema-31-sistema-central-noy-blokirovki-zamkov-i-okna-s
[url=https://www.fordbook.ru/transit/2/electrics/schemes/shema-31-sistema-central-noy-blokirovki-zamkov-i-okna-s]Форд Транзит 2 1986-2000: Схема 31. Система центральной блокировки замков и окна с электрическими стеклоподъемниками — модели с 1995 года[/url] - статья на сайте о ремонте американских автомобилей Ford www.FordBook.ru
Комментарии посетителей
Еще нет комментариев
Сколько будет 10 + 23 =
Транзит 2
Общая информация
Руководство по эксплуатации
Техническое обслуживание
Диагностика неисправностей
Силовой агрегат
Двигатель в автомобиле
Капремонт двигателя
Охлаждение и отопление
Система питания и выхлопа
Электрооборудование двигателя
Трансмиссия
Сцепление
Механическая коробка
Автоматическая коробка
Кардан и задний мост
Шасси
Тормозная система
Рулевое управление
Передняя подвеска
Кузов
Экстерьер
Интерьер
Двери, замки и окна
Электрооборудование
Оборудование и приборы
Электрические схемы
Анекдот про автомобили
покажите следующий
Мы применяем куки, чтобы сайт работал стабильно, запоминал настройки и был удобен для вас 🍪
Продолжить