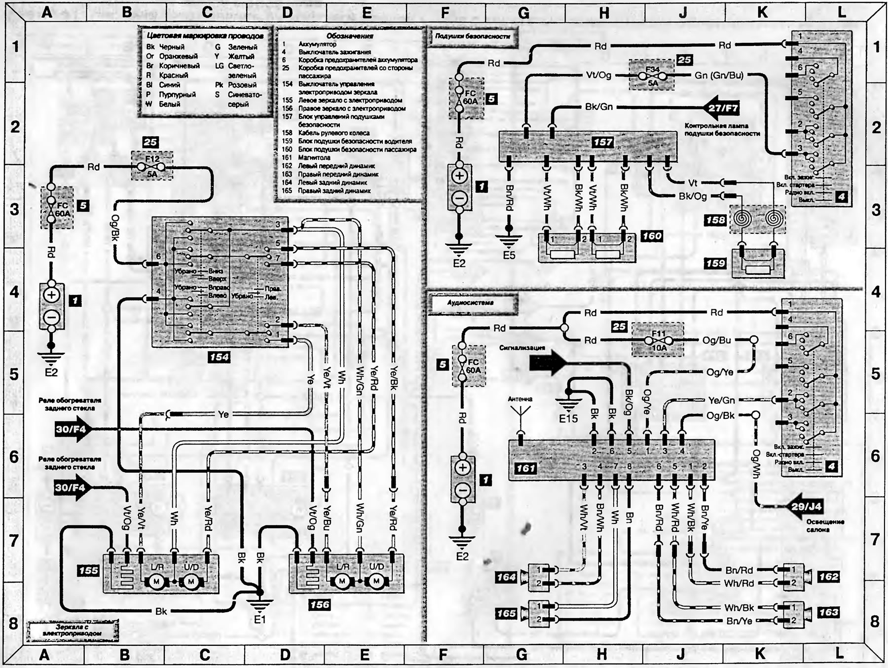
Схема 32. Зеркала с электроприводом, аудиосистема и подушки безопасности — модели с 1995 года (Транзит 2)
Эта статья доступна на английском, болгарском, белорусском, украинском, сербском, хорватском, румынском, польском, словацком, венгерском
Проверка статьи: Кошелев Афанасий
« Предыдущие статьи
Схема 31. Система центральной блокировки замков и окна с электрическими стеклоподъемниками — модели с 1995 года
Схема 30. Обогреватели стекол и вентилятор отопителя — модели с 1995 года
Схема 29. Прикуриватель, часы и освещение салона — модели с 1995 года
Схема 28. Стеклоочистители, омыватели и звуковой сигнал — модели с 1995 года
Схема 27. Контрольные лампы и указатели поворотов — модели с 1995 года
Схема 31. Система центральной блокировки замков и окна с электрическими стеклоподъемниками — модели с 1995 года
Схема 30. Обогреватели стекол и вентилятор отопителя — модели с 1995 года
Схема 29. Прикуриватель, часы и освещение салона — модели с 1995 года
Схема 28. Стеклоочистители, омыватели и звуковой сигнал — модели с 1995 года
Схема 27. Контрольные лампы и указатели поворотов — модели с 1995 года
Следующие статьи »
Смотрите другие похожие статьи для автомобилей Форд:
• Утилизация неразвернутой подушки безопасности Форд Фокус 1 (1998-2004)
• Снятие и установка устройства управления подушки безопасности Форд Мондео 1 и 2 (1993-2000)
• Диаграмма 2. Система зажигания (все карбюраторные модели) (до 1995… Форд Эскорт 5 (1990-1997)
• Принципиальная электрическая схема двигатель 1.1 (HSS-Valencia) Форд Фиеста 2 (1983-1989)
• Проверка и разборка подшипника заднего колеса (да 1989 года) Форд Таурус 1 и 2 (1986-1994)
• Схема 7. Аудиосистема автомобиля Форд Фьюжн (2002-2012)
• Утилизация неразвернутой подушки безопасности Форд Фокус 1 (1998-2004)
• Снятие и установка устройства управления подушки безопасности Форд Мондео 1 и 2 (1993-2000)
• Диаграмма 2. Система зажигания (все карбюраторные модели) (до 1995… Форд Эскорт 5 (1990-1997)
• Принципиальная электрическая схема двигатель 1.1 (HSS-Valencia) Форд Фиеста 2 (1983-1989)
• Проверка и разборка подшипника заднего колеса (да 1989 года) Форд Таурус 1 и 2 (1986-1994)
• Схема 7. Аудиосистема автомобиля Форд Фьюжн (2002-2012)
Ссылка на эту страницу в разных форматах
Комментарии посетителей
Еще нет комментариев
Транзит 2
- Общая информация
- Руководство по эксплуатации
- Техническое обслуживание
- Диагностика неисправностей
- Силовой агрегат
- Двигатель в автомобиле
- Капремонт двигателя
- Охлаждение и отопление
- Система питания и выхлопа
- Электрооборудование двигателя
- Трансмиссия
- Сцепление
- Механическая коробка
- Автоматическая коробка
- Кардан и задний мост
- Шасси
- Тормозная система
- Рулевое управление
- Передняя подвеска
- Кузов
- Экстерьер
- Интерьер
- Двери, замки и окна
- Электрооборудование
- Оборудование и приборы
- Электрические схемы
Анекдот про автомобили
покажите следующий
