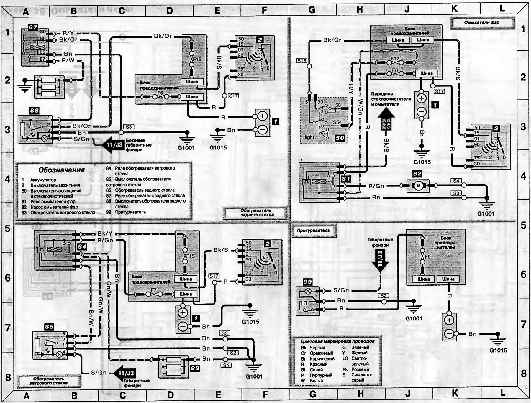
Схема 16. Обогреватель заднего стекла, омыватели фар, обогреватель ветрового стекла, прикуриватель - модели изготовленные в 1992-1995 годах
Первоисточник статьи можно отыскать на FordBook
Схема 16. Обогреватель заднего стекла, омыватели фар, обогреватель ветрового стекла, прикуриватель — модели 1992-1995 годов (Транзит 2)
Эта статья доступна на английском, болгарском, белорусском, украинском, сербском, хорватском, румынском, польском, словацком, венгерском
Проверка статьи: Кошелев Афанасий
« Предыдущие статьи
Схема 15. Омыватели и стеклоочистители — модели, изготовленные в 1992-1995 годах
Внешнее освещение (модели 1992-1995 года)
Система управления двигателем и антиблокировочная система (АБС) (модели 1992-1995 года)
Подогрев коллектора, механизм включения пониженной передачи, тахограф и комбинация приборов (модели 1992-1995 года)
Схема 8. Системы пуска, подзарядки, холодного старта и подогрева коллектора модели 1992-1995 годов
Схема 15. Омыватели и стеклоочистители — модели, изготовленные в 1992-1995 годах
Внешнее освещение (модели 1992-1995 года)
Система управления двигателем и антиблокировочная система (АБС) (модели 1992-1995 года)
Подогрев коллектора, механизм включения пониженной передачи, тахограф и комбинация приборов (модели 1992-1995 года)
Схема 8. Системы пуска, подзарядки, холодного старта и подогрева коллектора модели 1992-1995 годов
Следующие статьи »
Схема 17. Управление переключением на пониженную передачу («кик-даун»), вентилятор отопителя и радиоприемник — модели 1992-1995 годов
Схема 18. Информация по использованию электрических схем моделей, изготавливаемых с 1995 года
Схема 19. Система пуска и подзарядки — модели с 1995 года
Схема 20. Холодный старт, клапан отсечки подачи топлива и подогрев коллектора — модели с 1995 г.
Схема 21. Система управления дизельным двигателем с турбонаддувом — модели с 1995 г.
Схема 17. Управление переключением на пониженную передачу («кик-даун»), вентилятор отопителя и радиоприемник — модели 1992-1995 годов
Схема 18. Информация по использованию электрических схем моделей, изготавливаемых с 1995 года
Схема 19. Система пуска и подзарядки — модели с 1995 года
Схема 20. Холодный старт, клапан отсечки подачи топлива и подогрев коллектора — модели с 1995 г.
Схема 21. Система управления дизельным двигателем с турбонаддувом — модели с 1995 г.
Смотрите другие похожие статьи для автомобилей Форд:
• Схема 1. Соединения стеклоочистителя и стеклоомывателя ветрового… Форд Фокус 2 (2004-2010)
• Обогрев ветрового и заднего стекла Форд Мондео 1 (1993-1996)
• Система освещения салона, прикуриватель, омыватель ветрового стекла Форд Эскорт 4 (1986-1990)
• Заливка жидкости в бачок омывателя ветрового стекла Форд Фиеста 4 (1996-1999)
• Проверка и разборка подшипника заднего колеса (да 1989 года) Форд Таурус 1 и 2 (1986-1994)
• Проверка обогрева заднего оконного и ветрового стекла Форд Скорпио 2 (1994-1998)
• Схема 1. Соединения стеклоочистителя и стеклоомывателя ветрового… Форд Фокус 2 (2004-2010)
• Обогрев ветрового и заднего стекла Форд Мондео 1 (1993-1996)
• Система освещения салона, прикуриватель, омыватель ветрового стекла Форд Эскорт 4 (1986-1990)
• Заливка жидкости в бачок омывателя ветрового стекла Форд Фиеста 4 (1996-1999)
• Проверка и разборка подшипника заднего колеса (да 1989 года) Форд Таурус 1 и 2 (1986-1994)
• Проверка обогрева заднего оконного и ветрового стекла Форд Скорпио 2 (1994-1998)
Ссылка на эту страницу в разных форматах
Комментарии посетителей
Еще нет комментариев
Транзит 2
- Общая информация
- Руководство по эксплуатации
- Техническое обслуживание
- Диагностика неисправностей
- Силовой агрегат
- Двигатель в автомобиле
- Капремонт двигателя
- Охлаждение и отопление
- Система питания и выхлопа
- Электрооборудование двигателя
- Трансмиссия
- Сцепление
- Механическая коробка
- Автоматическая коробка
- Кардан и задний мост
- Шасси
- Тормозная система
- Рулевое управление
- Передняя подвеска
- Кузов
- Экстерьер
- Интерьер
- Двери, замки и окна
- Электрооборудование
- Оборудование и приборы
- Электрические схемы
Анекдот про автомобили
покажите следующий
