Русский
English
Български
Беларускі
Український
Српски
Hrvatski
Română
Polski
Slovenský
Magyar
Карта сайта
Контакты
Поиск по сайту
Главная
Focus
Mondeo
Escort
Fiesta
Taurus
Transit
Прочие
Статьи
Транзит 2
(1986-2000)
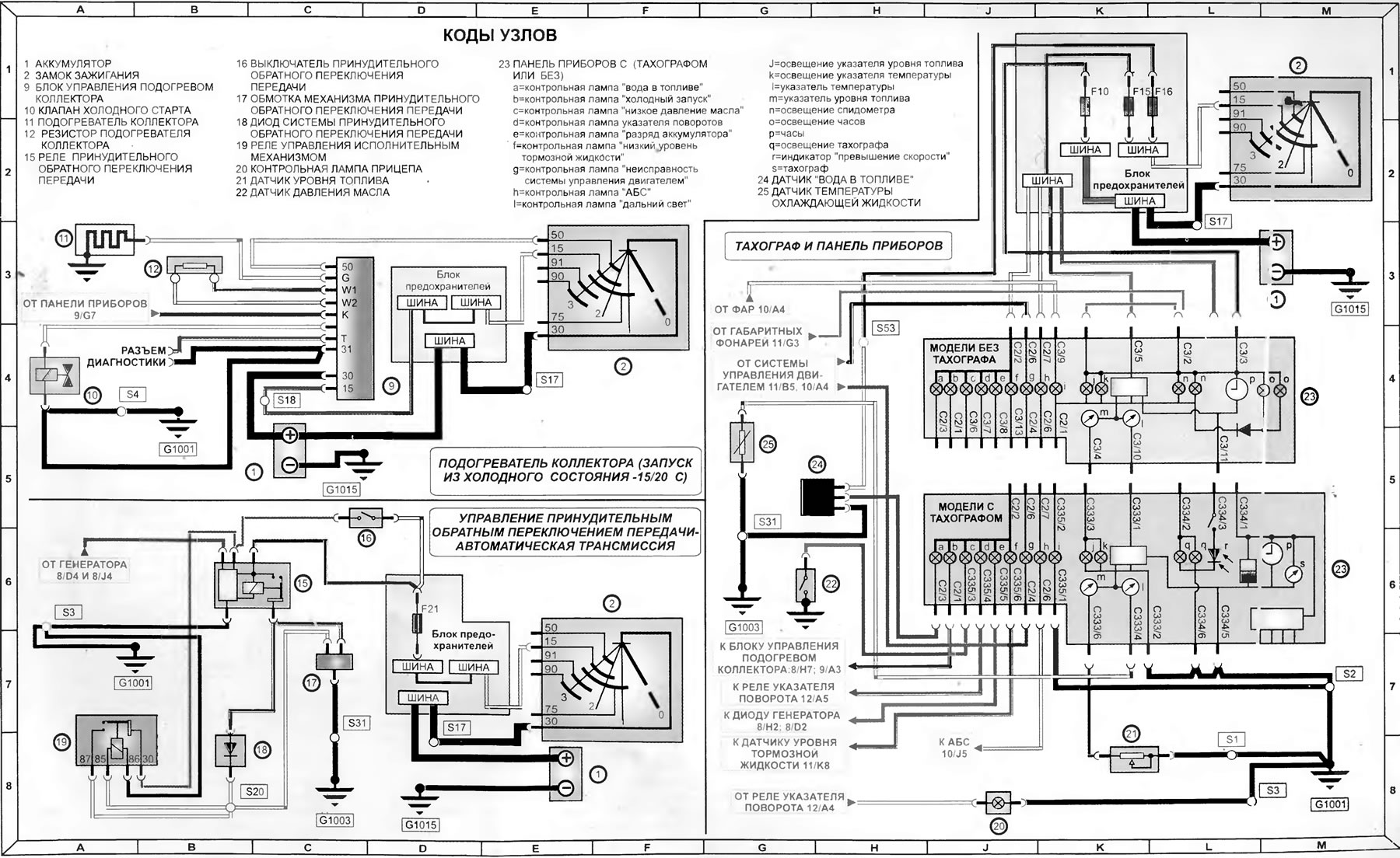
Подогрев коллектора, механизм включения пониженной передачи, тахограф и комбинация приборов (модели 1992-1995 года)
(Транзит 2)
Главная
Транзит
Транзит 2
Электрооборудование
Электрические схемы
Подогрев коллектора, механизм включения пониженной передачи, тахограф и комбинация приборов (модели 1992-1995 года)
0
Подогрев коллектора, механизм включения пониженной передачи, тахограф и комбинация приборов (модели 1992-1995 года)
Открыть большую картинку в новой вкладке »
Эта статья была заимствована с сайта: FORDBOOK
Эта статья доступна на
английском
,
болгарском
,
белорусском
,
украинском
,
сербском
,
хорватском
,
румынском
,
польском
,
словацком
,
венгерском
Проверка статьи:
Кошелев Афанасий
Поделитесь информацией:
« Предыдущие статьи
Схема 8. Системы пуска, подзарядки, холодного старта и подогрева коллектора модели 1992-1995 годов
Схема 7. Информация по использованию электрических схем моделей 1992-1995 годов
Схема 6. Звуковой сигнал, вентилятор отопителя, прикуриватель, радиоприемник и обогреватель заднего стекла — модели до 1992 года
Схема 5. Внутреннее освещение, стеклоочистители и омыватели — модели до 1992-го года
Схема 4. Внешние световые приборы — модели, изготовленные до 1992-го года
Следующие статьи »
Система управления двигателем и антиблокировочная система (АБС) (модели 1992-1995 года)
Внешнее освещение (модели 1992-1995 года)
Схема 15. Омыватели и стеклоочистители — модели, изготовленные в 1992-1995 годах
Схема 16. Обогреватель заднего стекла, омыватели фар, обогреватель ветрового стекла, прикуриватель — модели 1992-1995 годов
Схема 17. Управление переключением на пониженную передачу («кик-даун»), вентилятор отопителя и радиоприемник — модели 1992-1995 годов
Смотрите другие похожие статьи для автомобилей Форд:
• Комбинация приборов
Форд Фокус 2 (2004-2010)
• Снятие и установка впускного коллектора
Форд Мондео 1 и 2 (1993-2000)
• Диаграмма 2. Система зажигания (все карбюраторные модели) (до 1995…
Форд Эскорт 5 (1990-1997)
• Предварительный подогрев всасываемого воздуха
Форд Фиеста 4 (1996-1999)
• Проверка и разборка подшипника заднего колеса (да 1989 года)
Форд Таурус 1 и 2 (1986-1994)
• Панель приборов и комбинация приборов
Форд Скорпио 1 (1985-1994)
Ссылка на эту страницу в разных форматах
HTML
Text
BB Code
Форд Транзит 2 1986-2000: Подогрев коллектора, механизм включения пониженной передачи, тахограф и комбинация приборов (модели 1992-1995 года)
- статья на сайте о ремонте американских автомобилей Ford www.FordBook.ru
Статья о ремонте автомобилей Форд Транзит 2 1986-2000: Подогрев коллектора, механизм включения пониженной передачи, тахограф и комбинация приборов (модели 1992-1995 года) https://www.fordbook.ru/transit/2/electrics/schemes/podogrev-kollektora-mehanizm-vklyucheniya-ponizhennoy-peredachi
[url=https://www.fordbook.ru/transit/2/electrics/schemes/podogrev-kollektora-mehanizm-vklyucheniya-ponizhennoy-peredachi]Форд Транзит 2 1986-2000: Подогрев коллектора, механизм включения пониженной передачи, тахограф и комбинация приборов (модели 1992-1995 года)[/url] - статья на сайте о ремонте американских автомобилей Ford www.FordBook.ru
Комментарии посетителей
Еще нет комментариев
Сколько будет 15 + 30 =
Транзит 2
Общая информация
Руководство по эксплуатации
Техническое обслуживание
Диагностика неисправностей
Силовой агрегат
Двигатель в автомобиле
Капремонт двигателя
Охлаждение и отопление
Система питания и выхлопа
Электрооборудование двигателя
Трансмиссия
Сцепление
Механическая коробка
Автоматическая коробка
Кардан и задний мост
Шасси
Тормозная система
Рулевое управление
Передняя подвеска
Кузов
Экстерьер
Интерьер
Двери, замки и окна
Электрооборудование
Оборудование и приборы
Электрические схемы
Анекдот про автомобили
покажите следующий
Мы применяем куки, чтобы сайт работал стабильно, запоминал настройки и был удобен для вас 🍪
Продолжить