Русский
English
Български
Беларускі
Український
Српски
Hrvatski
Română
Polski
Slovenský
Magyar
Карта сайта
Контакты
Поиск по сайту
Главная
Focus
Mondeo
Escort
Fiesta
Taurus
Transit
Прочие
Статьи
Транзит 2
(1986-2000)
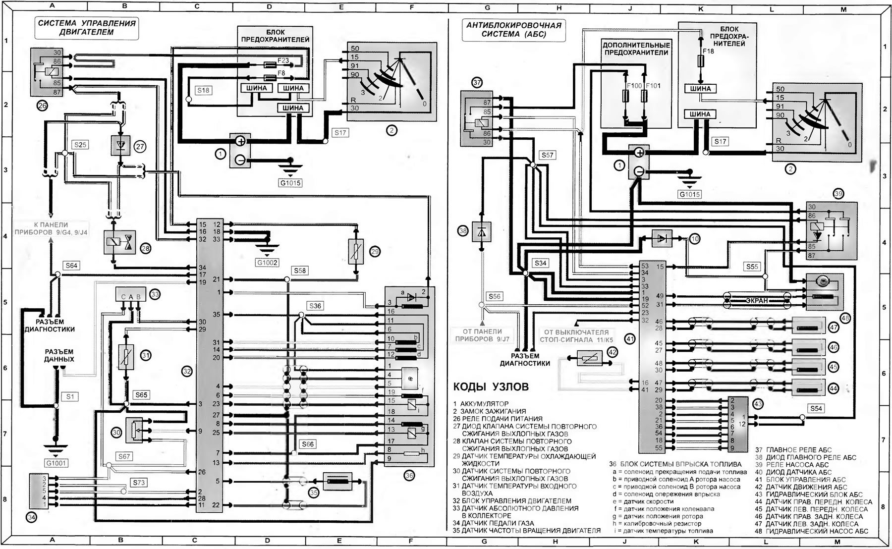
Система управления двигателем и антиблокировочная система (АБС) (модели 1992-1995 года)
(Транзит 2)
Главная
Транзит
Транзит 2
Электрооборудование
Электрические схемы
Система управления двигателем и антиблокировочная система (АБС) (модели 1992-1995 года)
0
Система управления двигателем и антиблокировочная система (АБС) (модели 1992 -1995 года)
Открыть большую картинку в новой вкладке »
Копия статьи доступна на сайте [FordBook.ru]
Эта статья доступна на
английском
,
болгарском
,
белорусском
,
украинском
,
сербском
,
хорватском
,
румынском
,
польском
,
словацком
,
венгерском
Проверка статьи:
Кошелев Афанасий
Поделитесь информацией:
« Предыдущие статьи
Подогрев коллектора, механизм включения пониженной передачи, тахограф и комбинация приборов (модели 1992-1995 года)
Схема 8. Системы пуска, подзарядки, холодного старта и подогрева коллектора модели 1992-1995 годов
Схема 7. Информация по использованию электрических схем моделей 1992-1995 годов
Схема 6. Звуковой сигнал, вентилятор отопителя, прикуриватель, радиоприемник и обогреватель заднего стекла — модели до 1992 года
Схема 5. Внутреннее освещение, стеклоочистители и омыватели — модели до 1992-го года
Следующие статьи »
Внешнее освещение (модели 1992-1995 года)
Схема 15. Омыватели и стеклоочистители — модели, изготовленные в 1992-1995 годах
Схема 16. Обогреватель заднего стекла, омыватели фар, обогреватель ветрового стекла, прикуриватель — модели 1992-1995 годов
Схема 17. Управление переключением на пониженную передачу («кик-даун»), вентилятор отопителя и радиоприемник — модели 1992-1995 годов
Схема 18. Информация по использованию электрических схем моделей, изготавливаемых с 1995 года
Смотрите другие похожие статьи для автомобилей Форд:
• Система зарядки - Pinpoint-тесты
Форд Фокус 1 (1998-2004)
• Система управления двигателем
Форд Мондео 4 (2007-2014)
• Диаграмма 4. Система зажигания и управления двигателем 1,3 л CFI (до…
Форд Эскорт 5 (1990-1997)
• Система управления зажиганием и впрыском в двигателях 1.4i/1.6i
Форд Фиеста 2 (1983-1989)
• Система впрыска топлива — общие сведения
Форд Таурус 1 и 2 (1986-1994)
• Схема 2. Система управления двигателем
Форд Фьюжн (2002-2012)
Ссылка на эту страницу в разных форматах
HTML
Text
BB Code
Форд Транзит 2 1986-2000: Система управления двигателем и антиблокировочная система (АБС) (модели 1992-1995 года)
- статья на сайте о ремонте американских автомобилей Ford www.FordBook.ru
Статья о ремонте автомобилей Форд Транзит 2 1986-2000: Система управления двигателем и антиблокировочная система (АБС) (модели 1992-1995 года) https://www.fordbook.ru/transit/2/electrics/schemes/sistema-upravleniya-dvigatelem-i-antiblokirovochnaya-sistema-abs
[url=https://www.fordbook.ru/transit/2/electrics/schemes/sistema-upravleniya-dvigatelem-i-antiblokirovochnaya-sistema-abs]Форд Транзит 2 1986-2000: Система управления двигателем и антиблокировочная система (АБС) (модели 1992-1995 года)[/url] - статья на сайте о ремонте американских автомобилей Ford www.FordBook.ru
Комментарии посетителей
Еще нет комментариев
Сколько будет 30 + 17 =
Транзит 2
Общая информация
Руководство по эксплуатации
Техническое обслуживание
Диагностика неисправностей
Силовой агрегат
Двигатель в автомобиле
Капремонт двигателя
Охлаждение и отопление
Система питания и выхлопа
Электрооборудование двигателя
Трансмиссия
Сцепление
Механическая коробка
Автоматическая коробка
Кардан и задний мост
Шасси
Тормозная система
Рулевое управление
Передняя подвеска
Кузов
Экстерьер
Интерьер
Двери, замки и окна
Электрооборудование
Оборудование и приборы
Электрические схемы
Анекдот про автомобили
покажите следующий
Мы применяем куки, чтобы сайт работал стабильно, запоминал настройки и был удобен для вас 🍪
Продолжить