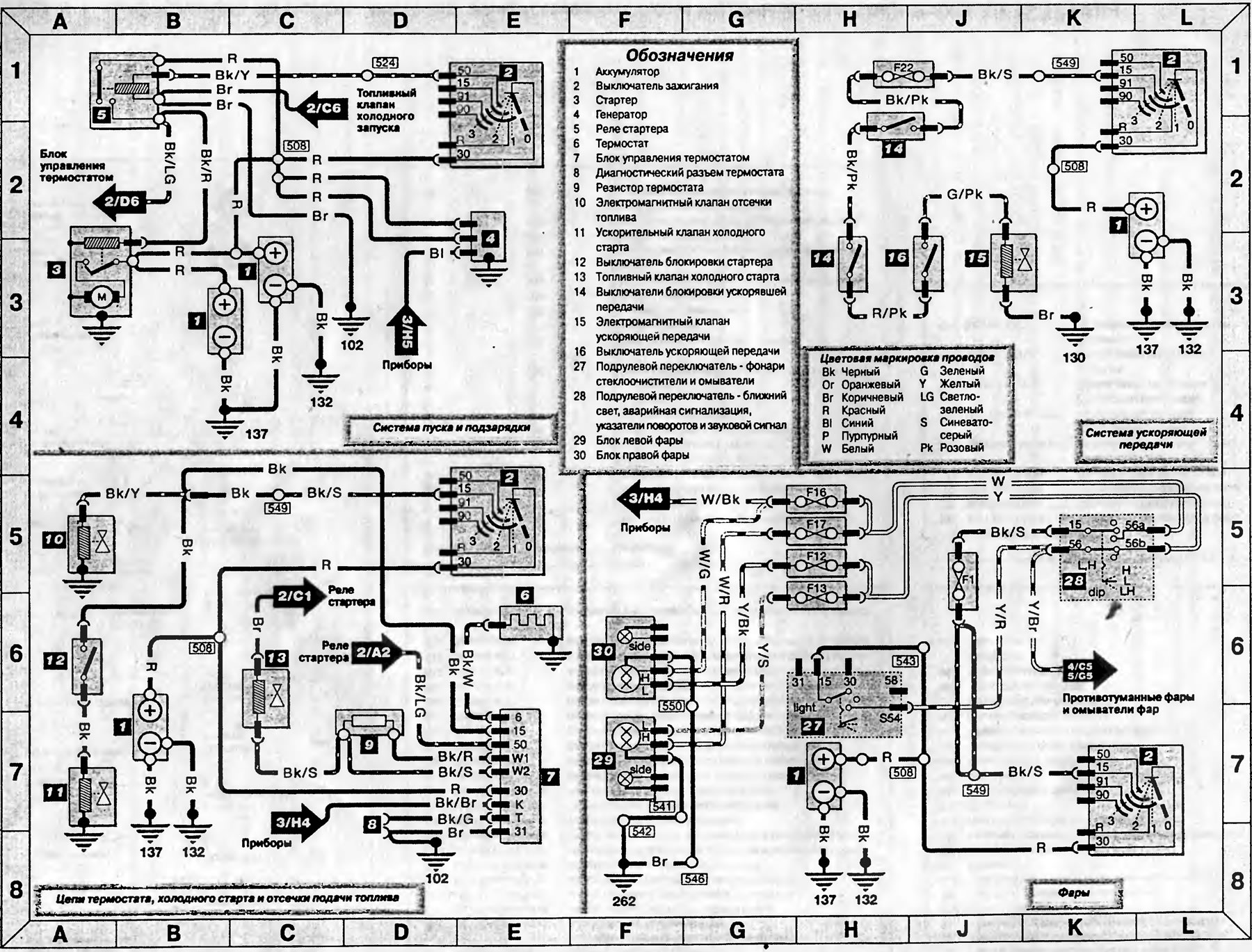
Схема 2. Системы пуска, подзарядки, холодного старта, ускоряющей передачи и фар — модели до 1992-го года (Транзит 2)
Эта статья доступна на английском, болгарском, белорусском, украинском, сербском, хорватском, румынском, польском, словацком, венгерском
Проверка статьи: Кошелев Афанасий
Следующие статьи »
Схема 3. Тахограф и комбинация приборов — модели, изготовленные до 1992-го года
Схема 4. Внешние световые приборы — модели, изготовленные до 1992-го года
Схема 5. Внутреннее освещение, стеклоочистители и омыватели — модели до 1992-го года
Схема 6. Звуковой сигнал, вентилятор отопителя, прикуриватель, радиоприемник и обогреватель заднего стекла — модели до 1992 года
Схема 7. Информация по использованию электрических схем моделей 1992-1995 годов
Схема 3. Тахограф и комбинация приборов — модели, изготовленные до 1992-го года
Схема 4. Внешние световые приборы — модели, изготовленные до 1992-го года
Схема 5. Внутреннее освещение, стеклоочистители и омыватели — модели до 1992-го года
Схема 6. Звуковой сигнал, вентилятор отопителя, прикуриватель, радиоприемник и обогреватель заднего стекла — модели до 1992 года
Схема 7. Информация по использованию электрических схем моделей 1992-1995 годов
Смотрите другие похожие статьи для автомобилей Форд:
• Схема 5. Соединения системы пуска двигателя Форд Фокус 2 (2004-2010)
• Электрические схемы системы пуска дизеля Форд Мондео 3 (2000-2007)
• Системы зарядки, пуска и работы двигателя «Escort» 1983—1985 Форд Эскорт 3 (1980-1985)
• Электросхема системы пуска двигателя и зарядки АКБ Форд Фиеста 2 (1983-1989)
• Диагностика топливной системы Форд Таурус 1 и 2 (1986-1994)
• Схема электрического контура системы управления двигателем 1,8 л Форд Скорпио 1 (1985-1994)
• Схема 5. Соединения системы пуска двигателя Форд Фокус 2 (2004-2010)
• Электрические схемы системы пуска дизеля Форд Мондео 3 (2000-2007)
• Системы зарядки, пуска и работы двигателя «Escort» 1983—1985 Форд Эскорт 3 (1980-1985)
• Электросхема системы пуска двигателя и зарядки АКБ Форд Фиеста 2 (1983-1989)
• Диагностика топливной системы Форд Таурус 1 и 2 (1986-1994)
• Схема электрического контура системы управления двигателем 1,8 л Форд Скорпио 1 (1985-1994)
Ссылка на эту страницу в разных форматах
Комментарии посетителей
Еще нет комментариев
Транзит 2
- Общая информация
- Руководство по эксплуатации
- Техническое обслуживание
- Диагностика неисправностей
- Силовой агрегат
- Двигатель в автомобиле
- Капремонт двигателя
- Охлаждение и отопление
- Система питания и выхлопа
- Электрооборудование двигателя
- Трансмиссия
- Сцепление
- Механическая коробка
- Автоматическая коробка
- Кардан и задний мост
- Шасси
- Тормозная система
- Рулевое управление
- Передняя подвеска
- Кузов
- Экстерьер
- Интерьер
- Двери, замки и окна
- Электрооборудование
- Оборудование и приборы
- Электрические схемы
Анекдот про автомобили
покажите следующий
